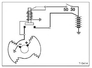
Schaltschema Anlasser

Bei einem Defekt des Magnetschalters wird das Ritzel im Anlasser nicht gegen den Zahnkranz des Schwungrades gezogen. Dadurch kann der Anlasser den Motor nicht durchdrehen.
Prüfen
Einbau

Störungsdiagnose Anlasser
Wenn ein Anlasser nicht durchdreht, ist zunächst zu prüfen, ob an der Klemme 50 des Magnetschalters die zum Einziehen benötigte Spannung von mindestens 10 Volt vorhanden ist. Liegt die Spannung unter dem genannten Wert, dann müssen die Leitungen, die zum Anlasserstromkreis gehören, nach dem Stromlaufplan überprüft werden. Ob der Anlasser bei voller Batteriespannung einzieht, kann folgendermaßen geprüft werden:
Spurt der Anlasser dabei einwandfrei ein, so liegt der Fehler in der Leitungsführung zum Anlasser. In diesem Fall Anlasser in ausgebautem Zustand überprüfen.
Prüfvoraussetzung: Leitungsanschlüsse müssen festsitzen und dürfen nicht oxydiert sein.
| Störung | Ursache | Abhilfe |
| Anlasser dreht sich nicht beim Betätigen des Zündanlaßschalters | Batterie entladen Klemmen 30 und 50 am Anlasser überbrücken: Anlasser läuft an. Leitung 50 zum Zündanlaßschalter unterbrochen, Anlaßschalter defekt Kabel oder Masseanschluß ist unterbrochen. Batterie entladen Ungenügender Stromdurchgang infolge lockerer oder oxydierter Anschlüsse Keine Spannung an Klemme 50 (Magnetschalter) |
Batterie laden Unterbrechung beseitigen, defekte Teile ersetzen Batteriekabel und Anschlüsse prüfen. Spannung der Batterie messen, ggf. laden Batteriepole und -klemmen reinigen. Stromsichere Verbindungen zwischen Batterie, Anlasser und Masse herstellen Leitung unterbrochen Zündanlaßschalter defekt |
| Anlasser dreht sich zu langsam und zieht den Motor nicht durch | Batterie entladen Kein Winteröl bzw. Mehrbereichsöl im Motor Ungenügender Stromdurchgang infolge lockerer oder oxydierter Anschlüsse Kohlebürsten liegen nicht auf dem Kollektor auf, klemmen in ihren Führungen, sind abgenutzt, gebrochen, verölt oder verschmutzt Ungenügender Abstand zwischen Kohlebürsten und Kollektor Kollektor riefig oder verbrannt und verschmutzt Spannung an Klemme 50 fehlt (mind. 10 Volt) Magnetschalter defekt |
Batterie laden Mehrbereichsöl einfüllen Batteriepole und -klemmen und Anschlüsse am Anlasser reinigen, Anschlüsse festziehen Kohlebürsten überprüfen, reinigen bzw. auswechseln. Führungen prüfen Kohlebürsten ersetzen und Führungen für Kohlebürsten reinigen Kollektor abdrehen oder Anker ersetzen Zündanlaßschalter oder Magnetschalter überprüfen Schalter auswechseln |
| Anlasser spurt ein und zieht an, Motor dreht nicht oder nur ruckweise | Ritzelgetriebe defekt Ritzel verschmutzt Zahnkranz am Schwungrad defekt |
Ritzelgetriebe ersetzen Ritzel reinigen Zahnkranz nacharbeiten, falls erforderlich, Schwungrad erneuern |
| Ritzelgetriebe spurt nicht aus | Ritzelgetriebe oder Steilgewinde verschmutzt bzw. beschädigt Magnetschalter defekt Rückzugfeder schwach oder gebrochen |
Ritzelgetriebe reinigen, ggf. ersetzen Magnetschalter ersetzen Rückzugfeder erneuern |
| Anlasser läuft weiter,nachdem der Zündschlüssel losgelassen wurde | Magnetschalter hängt, schaltet nicht ab Zündschloß schaltet nicht ab |
Zündung sofort ausschalten, Magnetschalter ersetzen Sofort Batterie abklemmen, Zündschloß ersetzen |
Anlasser aus-und einbauen
BeleuchtungsanlageSchleifkohlen für Generator/Spannungsregler ersetzen/prüfen
Je nach Ausführung können Generatoren der Firmen
BOSCH oder VALEO eingebaut sein. Der Ausbau ist bei eingebautem Generator
möglich.
Ausbau
Batterie-Massekabel (-) abklemmen. Achtung: Dadurch werden die
elektronischen Speicher gelöscht, zum Beispiel Motor-Fehlerspei ...
Abgasanlage aus- und einbauen
Ausbau
Fahrzeug aufbocken, siehe Seite 226.
Sämtliche Schrauben und Muttern der Abgasanlage mit rostlösendem Mittel
einsprühen. Rostlöser einige Zeit einwirken lassen.
Benzinmotor: Lambdasonde an der Steckverbindung der Zuleitung trennen
und ausbauen, siehe Seite 89 ...
Blinkleuchten vorn aus- und einbauen
Ausbau
Feder-1-aushängen.
Blinker nach vorn aus Kotflügel herausziehen.
An Blinkerrückseite Lampenfassung nach links drehen und abnehmen.
Einbau
Lampenfassung durch Rechtsdrehen einsetzen. Dabei auf richtigen Sitz der
Gummidichtung achten.
Blinker einsetzen und ...